mos管工作原理通俗易懂
本文介紹的mos管工作原理通俗易懂,希望對大家有所幫助。絕緣型場效應管的柵極與源極、柵極和漏極之間均采用SiO2絕緣層隔離,因此而得名。又因柵極為金屬鋁,故又稱為MOS管。它的柵極-源極之間的電阻比結型場效應管大得多,可達1010Ω以上,還因為它比結型場效應管溫度穩定性好、集成化時溫度簡單,而廣泛應用于大規模和超大規模集成電路中。

與結型場效應管相同,MOS管工作原理動畫示意圖也有N溝道和P溝道兩類,但每一類又分為增強型和耗盡型兩種,因此MOS管的四種類型為:N溝道增強型管、N溝道耗盡型管、P溝道增強型管、P溝道耗盡型管。凡柵極-源極電壓UGS為零時漏極電流也為零的管子均屬于增強型管,凡柵極-源極電壓UGS為零時漏極電流不為零的管子均屬于耗盡型管。

根據導電方式的不同,MOSFET又分增強型、耗盡型。所謂增強型是指:當VGS=0時管子是呈截止狀態,加上正確的VGS后,多數載流子被吸引到柵極,從而“增強”了該區域的載流子,形成導電溝道。

mos管工作原理通俗易懂,N溝道增強型MOSFET基本上是一種左右對稱的拓撲結構,它是在P型半導體上生成一層SiO2 薄膜絕緣層,然后用光刻工藝擴散兩個高摻雜的N型區,從N型區引出電極,一個是漏極D,一個是源極S。在源極和漏極之間的絕緣層上鍍一層金屬鋁作為柵極G。
當VGS=0 V時,漏源之間相當兩個背靠背的二極管,在D、S之間加上電壓不會在D、S間形成電流。
當柵極加有電壓時,若0<VGS<VGS(th)時,通過柵極和襯底間形成的電容電場作用,將靠近柵極下方的P型半導體中的多子空穴向下方排斥,出現了一薄層負離子的耗盡層;同時將吸引其中的少子向表層運動,但數量有限,不足以形成導電溝道,將漏極和源極溝通,所以仍然不足以形成漏極電流ID。
進一步增加VGS,當VGS>VGS(th)時( VGS(th)稱為開啟電壓),由于此時的柵極電壓已經比較強,在靠近柵極下方的P型半導體表層中聚集較多的電子,可以形成溝道,將漏極和源極溝通。如果此時加有漏源電壓,就可以形成漏極電流ID。在柵極下方形成的導電溝道中的電子,因與P型半導體的載流子空穴極性相反,故稱為反型層。隨著VGS的繼續增加,ID將不斷增加。在VGS=0V時ID=0,只有當VGS>VGS(th)后才會出現漏極電流,所以,這種MOS管稱為增強型MOS管。
VGS對漏極電流的控制關系可用iD=f(VGS(th))|VDS=const這一曲線描述,稱為轉移特性曲線,MOS管工作原理動畫見圖1.。
轉移特性曲線的斜率gm的大小反映了柵源電壓對漏極電流的控制作用。gm的量綱為mA/V,所以gm也稱為跨導。跨導。

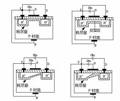
mos管工作原理通俗易懂,MOS管工作原理動畫2—54(a)為N溝道增強型MOS管工作原理動畫圖,其電路符號如圖2—54(b)所示。它是用一塊摻雜濃度較低的P型硅片作為襯底,利用擴散工藝在襯底上擴散兩個高摻雜濃度的N型區(用N+表示),并在此N型區上引出兩個歐姆接觸電極,分別稱為源極(用S表示)和漏極(用D表示)。在源區、漏區之間的襯底表面覆蓋一層二氧化硅(SiO2)絕緣層,在此絕緣層上沉積出金屬鋁層并引出電極作為柵極(用G表示)。從襯底引出一個歐姆接觸電極稱為襯底電極(用B表示)。由于柵極與其它電極之間是相互絕緣的,所以稱它為絕緣柵型場效應管。MOS管工作原理動畫圖2—54(a)中的L為溝道長度,W為溝道寬度。

mos管工作原理通俗易懂,當柵極G和源極S之間不加任何電壓,即UGS=0時,由于漏極和源極兩個N+型區之間隔有P型襯底,相當于兩個背靠背連接的PN結,它們之間的電阻高達1012W的數量級,也就是說D、S之間不具備導電的溝道,所以無論漏、源極之間加何種極性的電壓,都不會產生漏極電流ID。
當將襯底B與源極S短接,在柵極G和源極S之間加正電壓,即UGS﹥0時,MOS管工作原理動畫圖2—55(a)所示,則在柵極與襯底之間產生一個由柵極指向襯底的電場。在這個電場的作用下,P襯底表面附近的空穴受到排斥將向下方運動,電子受電場的吸引向襯底表面運動,與襯底表面的空穴復合,形成了一層耗盡層。如果進一步提高UGS電壓,使UGS達到某一電壓UT時,P襯底表面層中空穴全部被排斥和耗盡,而自由電子大量地被吸引到表面層,由量變到質變,使表面層變成了自由電子為多子的N型層,稱為“反型層”,MOS管工作原理動畫圖2—55(b)所示。反型層將漏極D和源極S兩個N+型區相連通,構成了漏、源極之間的N型導電溝道。把開始形成導電溝道所需的UGS值稱為閾值電壓或開啟電壓,用UT表示。顯然,只有UGS﹥UT時才有溝道,而且UGS越大,溝道越厚,溝道的導通電阻越小,導電能力越強。這就是為什么把它稱為增強型的緣故。
mos管工作原理通俗易懂,在UGS﹥UT的條件下,如果在漏極D和源極S之間加上正電壓UDS,導電溝道就會有電流流通。漏極電流由漏區流向源區,因為溝道有一定的電阻,所以沿著溝道產生電壓降,使溝道各點的電位沿溝道由漏區到源區逐漸減小,靠近漏區一端的電壓UGD最小,其值為UGD=UGS-UDS,相應的溝道最薄;靠近源區一端的電壓最大,等于UGS,相應的溝道最厚。這樣就使得溝道厚度不再是均勻的,整個溝道呈傾斜狀。隨著UDS的增大,靠近漏區一端的溝道越來越薄。

當UDS增大到某一臨界值,使UGD≤UT時,漏端的溝道消失,只剩下耗盡層,把這種情況稱為溝道“預夾斷”,MOS管工作原理動畫圖2—56(a)所示。繼續增大UDS(即UDS>UGS-UT),夾斷點向源極方向移動,MOS管工作原理動畫圖2—56(b)所示。盡管夾斷點在移動,但溝道區(源極S到夾斷點)的電壓降保持不變,仍等于UGS-UT。因此,UDS多余部分電壓[UDS-(UGS-UT)]全部降到夾斷區上,在夾斷區內形成較強的電場。這時電子沿溝道從源極流向夾斷區,當電子到達夾斷區邊緣時,受夾斷區強電場的作用,會很快的漂移到漏極。
耗盡型。耗盡型是指,當VGS=0時即形成溝道,加上正確的VGS時,能使多數載流子流出溝道,因而“耗盡”了載流子,使管子轉向截止。
耗盡型MOS場效應管,是在制造過程中,預先在SiO2絕緣層中摻入大量的正離子,因此,在UGS=0時,這些正離子產生的電場也能在P型襯底中“感應”出足夠的電子,形成N型導電溝道。
mos管工作原理通俗易懂,當UDS>0時,將產生較大的漏極電流ID。如果使UGS<0,則它將削弱正離子所形成的電場,使N溝道變窄,從而使ID減小。當UGS更負,達到某一數值時溝道消失,ID=0。使ID=0的UGS我們也稱為夾斷電壓,仍用UP表示。UGSN溝道耗盡型MOSFET的結構與增強型MOSFET結構類似,只有一點不同,就是N溝道耗盡型MOSFET在柵極電壓uGS=0時,溝道已經存在。該N溝道是在制造過程中應用離子注入法預先在襯底的表面,在D、S之間制造的,稱之為初始溝道。N溝道耗盡型MOSFET的結構和符號如MOS管工作原理動畫1.(a)所示,它是在柵極下方的SiO2絕緣層中摻入了大量的金屬正離子。
所以當VGS=0時,這些正離子已經感應出反型層,形成了溝道。于是,只要有漏源電壓,就有漏極電流存在。當VGS>0時,將使ID進一步增加。VGS<0時,隨著VGS的減小漏極電流逐漸減小,直至ID=0。對應ID=0的VGS稱為夾斷電壓,用符號VGS(off)表示,有時也用VP表示。N溝道耗盡型MOSFET的轉移特性曲線如圖1.(b)所示。

mos管工作原理通俗易懂,由于耗盡型MOSFET在uGS=0時,漏源之間的溝道已經存在,所以只要加上uDS,就有iD流通。如果增加正向柵壓uGS,柵極與襯底之間的電場將使溝道中感應更多的電子,溝道變厚,溝道的電導增大。
如果在柵極加負電壓(即uGS<0=,就會在相對應的襯底表面感應出正電荷,這些正電荷抵消N溝道中的電子,從而在襯底表面產生一個耗盡層,使溝道變窄,溝道電導減小。當負柵壓增大到某一電壓Up時,耗盡區擴展到整個溝道,溝道完全被夾斷(耗盡),這時即使uDS仍存在,也不會產生漏極電流,即iD=0。UP稱為夾斷電壓或閾值電壓,其值通常在–1V–10V之間N溝道耗盡型MOSFET的輸出特性曲線和轉移特性曲線分別如圖2—60(a)、(b)所示。
在可變電阻區內,iD與uDS、uGS的關系仍為

在恒流區,iD與uGS的關系仍滿足式(2—81),即

若考慮uDS的影響,iD可近似為

對耗盡型場效應管來說,式(2—84)也可表示為

式中,IDSS稱為uGS=0時的飽和漏電流,其值為

mos管工作原理通俗易懂,P溝道MOSFET的工作原理與N溝道MOSFET完全相同,只不過導電的載流子不同,供電電壓極性不同而已。這如同雙極型三極管有NPN型和PNP型一樣。

烜芯微專業制造二極管,三極管,MOS管,橋堆等20年,工廠直銷省20%,1500家電路電器生產企業選用,專業的工程師幫您穩定好每一批產品,如果您有遇到什么需要幫助解決的,可以點擊右邊的工程師,或者點擊銷售經理給您精準的報價以及產品介紹

烜芯微專業制造二極管,三極管,MOS管,橋堆等20年,工廠直銷省20%,1500家電路電器生產企業選用,專業的工程師幫您穩定好每一批產品,如果您有遇到什么需要幫助解決的,可以點擊右邊的工程師,或者點擊銷售經理給您精準的報價以及產品介紹

